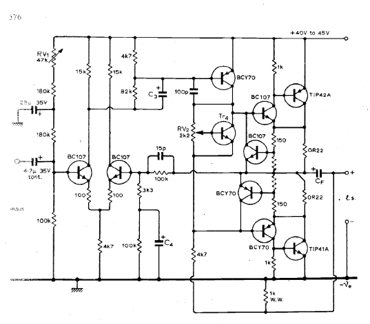
超古典なsepp ampの回路。Nelson Jones氏の考案。
1970年3月の月刊本に公開されている。ten watt ampと紹介されている。
ご本人はclass_Aと主張。
発展形が Nelson Jones Ultra low-Distortion Class-A Amplifier のようなので、先々経緯を深くみていきたいね。
クロスオーバー対策として current dumper 技術が入りだした頃ですね。
往時のpdf :sepp2.pdfをダウンロード
*******************************************************
class_ABとして紹介されている 1970年7月号。
set current 次第で歪率が変わってくる。 「ダイオードを数本いれた回路よりは音色は柔らかいのが抵抗式の特徴。」。 ダイオードにするとエッジがたつ音に変わるので、音楽の嗜好によってダイオード回路 あるいは 抵抗回路に決める。
「ダイオードにするとエッジがたつ音に変わる」のは1990年代半ばから云われ続けている事実。
部品メーカーごとの音色優劣よりも簡単に判る 「diode vs resistor 」。定電流diodeが人気なので硬めの音になる半導体アンプが主流ですね。
パワーゲインは15dB. 15watt amp. 20W時には歪んでペケ。
「真空管アンプでも、ダイオード(1n4001)経由でsg電圧を掛けるとメリハリがついた音に変わる」のと同じ。
*******************************************************
biasを変化させた時のsepp 動作具合も公開されてた。
、、と設計時のネライ値も判ってくるね。
***********************************************************
